二類設備靜電問題處理 |
對于此類設備的ESD放電部位和一類設備一樣,包括設備的外殼、連接器外殼、指示燈、復位按鈕、撥碼開關、電源開關等部位,所以在出現靜電問題時應該針對這些地方進行處理。
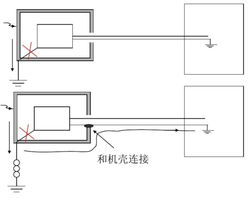
外売無接地設 對設備外殼的放電 對于下圖中的情況, 設備內電路和金屬外殼無電連接, 設備內電路有電纜在遠端接地; 處理方法:見下頁。
電路和機殼不連時,二次放電產生的靜電電流路徑。
上頁情況的處理方法之一 有條件接地的設備;外売接地并且要保證接地阻抗小: 無法保證接地阻抗小的設備,其在外部接地的線和機売相連。
上頁情況的處理方法之二 對于無條件接地的設備,使其在外部接地的線和外殼相連。 對于無條件接地的設備,采用雙絞線的方式傳輸信號。
對設備外殼的放電 對于下圖中的情況, 設備內電路和金屬外殼有電連接, 設備內電路有線在遠端接地; 處理方法:見下頁。
電路和機殼相連時,產生的靜電電流路徑。
上頁情況的處理方法之一
有條件接地的設備;外売接地并且要保證接地阻抗小,無改善則去掉電路和外売的連接。 無法保證接地阻抗小的設備,其在外部接地的線和機売相連。無改善則去掉電路和外売的連接。
上頁情況的處理方法之二
對于無條件接地的設備,去掉電路和外殼的連接,且使其在外部接地的線和外殼相連。 對于無條件接地的設備,去掉電路和外殼的連接,采用雙絞線的方式傳輸信號。【東莞充電器】 文章轉載自網絡,如有侵權,請聯系刪除。 |
| | 發布時間:2018.06.14 來源:電源適配器廠家 |
| 上一個:泄放途徑附近是否有敏感電路 | 下一個:接口連接器等部位放電問題 |
東莞市玖琪實業有限公司專業生產:電源適配器、充電器、LED驅動電源、車載充電器、開關電源等....